Toyota Workshop Service and Repair Manuals
HOME
FEATURES
MENU
INDEX
ABOUT US
Diagram Information and Instructions|Page 4948 >
< Diagram Information and Instructions|Page 4946
Camry CE Sedan L4-2164cc 2.2L DOHC (5S-FE) MFI (1999)
Transmission and Drivetrain
Automatic Transmission/Transaxle
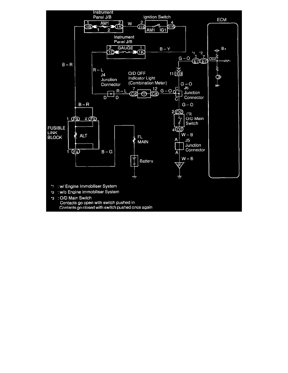
Overdrive Indicator Lamp / Diagrams / Diagram Information and Instructions
Page 4947
Page 1
Transmission and Drivetrain
Automatic Transmission/Transaxle
Overdrive Indicator Lamp / Diagrams / Diagram Information and Instructions
Page 4947
Diagram Information and Instructions|Page 4948 >
< Diagram Information and Instructions|Page 4946