Toyota Workshop Service and Repair Manuals
HOME
FEATURES
MENU
INDEX
ABOUT US
Diagram Information and Instructions|Page 5289 >
< Diagram Information and Instructions|Page 5287
Camry CE Sedan L4-2164cc 2.2L DOHC (5S-FE) MFI (1999)
Transmission and Drivetrain
Lamps and Indicators - Transmission and Drivetrain / Lamps and Indicators - A/T
Shift Indicator / Diagrams / Diagram Information and Instructions
Page 5288
Page 1
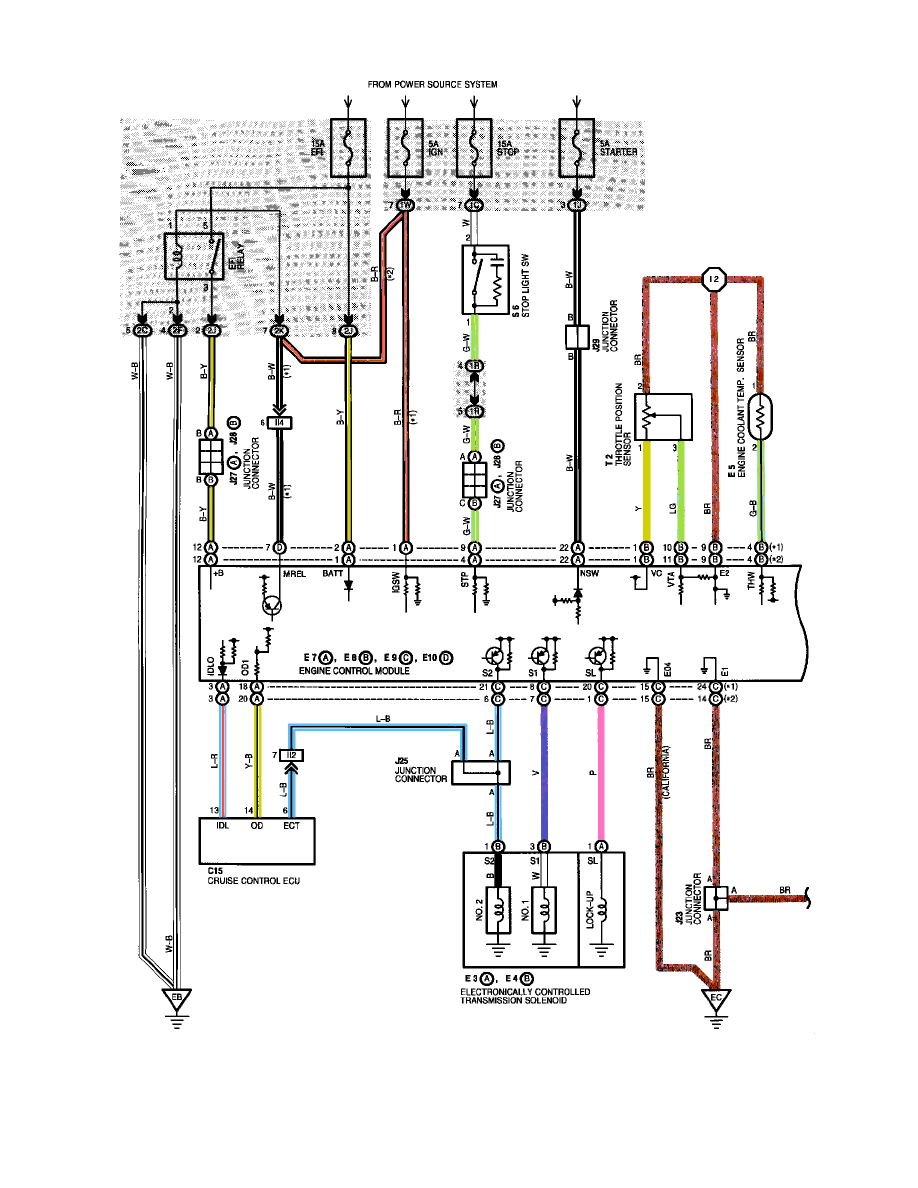
Shift Indicator: Electrical Diagrams
Transmission and Drivetrain
Lamps and Indicators - Transmission and Drivetrain / Lamps and Indicators - A/T
Shift Indicator / Diagrams / Diagram Information and Instructions
Page 5288
Diagram Information and Instructions|Page 5289 >
< Diagram Information and Instructions|Page 5287