Toyota Workshop Service and Repair Manuals
HOME
FEATURES
MENU
INDEX
ABOUT US
Diagram Information and Instructions|Page 6601 >
< Diagram Information and Instructions|Page 6599
Camry Coupe 2-Door V6-3.0L (1MZ-FE) (1996)
Accessories and Optional Equipment
Radio, Stereo, and Compact Disc
Tape Player / Diagrams / Diagram Information and Instructions
Page 6600
Page 1
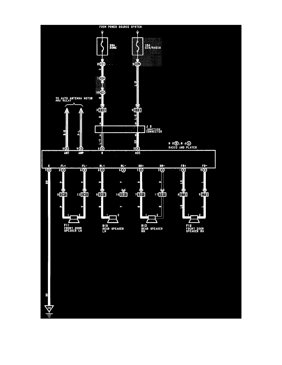
Tape Player: Electrical Diagrams
Radio And Player (Built-In Type Amplifier)
Accessories and Optional Equipment
Radio, Stereo, and Compact Disc
Tape Player / Diagrams / Diagram Information and Instructions
Page 6600
Diagram Information and Instructions|Page 6601 >
< Diagram Information and Instructions|Page 6599