Toyota Workshop Service and Repair Manuals
HOME
FEATURES
MENU
INDEX
ABOUT US
Seat Belt Reminder Lamp|Description and Operation >
< Diagram Information and Instructions|Page 7115
Camry Coupe 2-Door V6-3.0L (1MZ-FE) (1996)
Instrument Panel, Gauges and Warning Indicators
Seat Belt Reminder Lamp / Diagrams / Diagram Information and Instructions
Page 7116
Page 1
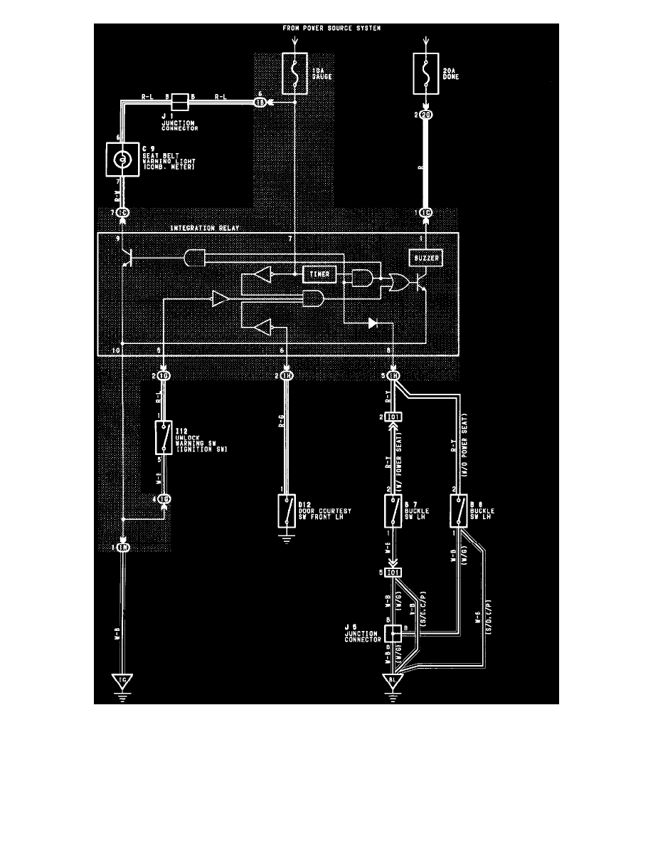
Unlock And Seat Belt Warning
Instrument Panel, Gauges and Warning Indicators
Seat Belt Reminder Lamp / Diagrams / Diagram Information and Instructions
Page 7116
Seat Belt Reminder Lamp|Description and Operation >
< Diagram Information and Instructions|Page 7115