Toyota Workshop Service and Repair Manuals
HOME
FEATURES
MENU
INDEX
ABOUT US
Windshield Washer Motor|Description and Operation >
< Diagram Information and Instructions|Page 7562
Camry Coupe 2-Door V6-3.0L (1MZ-FE) (1996)
Wiper and Washer Systems
Windshield Washer Motor / Diagrams / Diagram Information and Instructions
Page 7563
Page 3
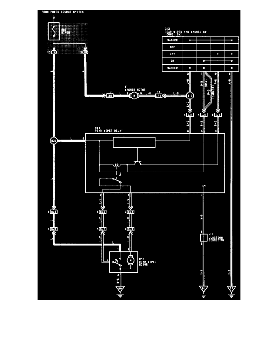
Rear Wiper And Washer
Wiper and Washer Systems
Windshield Washer Motor / Diagrams / Diagram Information and Instructions
Page 7563
Windshield Washer Motor|Description and Operation >
< Diagram Information and Instructions|Page 7562