Toyota Workshop Service and Repair Manuals
HOME
FEATURES
MENU
INDEX
ABOUT US
Wiper Relay|Locations|Page 6045 >
< Front Wiper Motor|Page 6041
Celica Coupe L4-107.5 1762cc 1.8L DOHC (7A-FE) (1995)
Wiper and Washer Systems
Wiper Relay
Component Information
Locations
Page 1
Wiper Relay: Locations
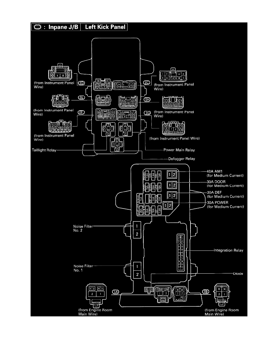
Inpane J/B Left Kick Panel (Fig 20)
Wiper and Washer Systems
Wiper Relay
Component Information
Locations
Wiper Relay|Locations|Page 6045 >
< Front Wiper Motor|Page 6041