Toyota Workshop Service and Repair Manuals
HOME
FEATURES
MENU
INDEX
ABOUT US
Symptom Related Diagnostic Procedures|Page 4521 >
< Symptom Related Diagnostic Procedures|Page 4519
Celica GT L4-1.8L (1ZZ-FE) (2001)
Restraint Systems
Air Bag Systems
Malfunction Lamp / Indicator, Air Bag / Component Information
Testing and Inspection / Symptom Related Diagnostic Procedures
Page 4520
Page 5
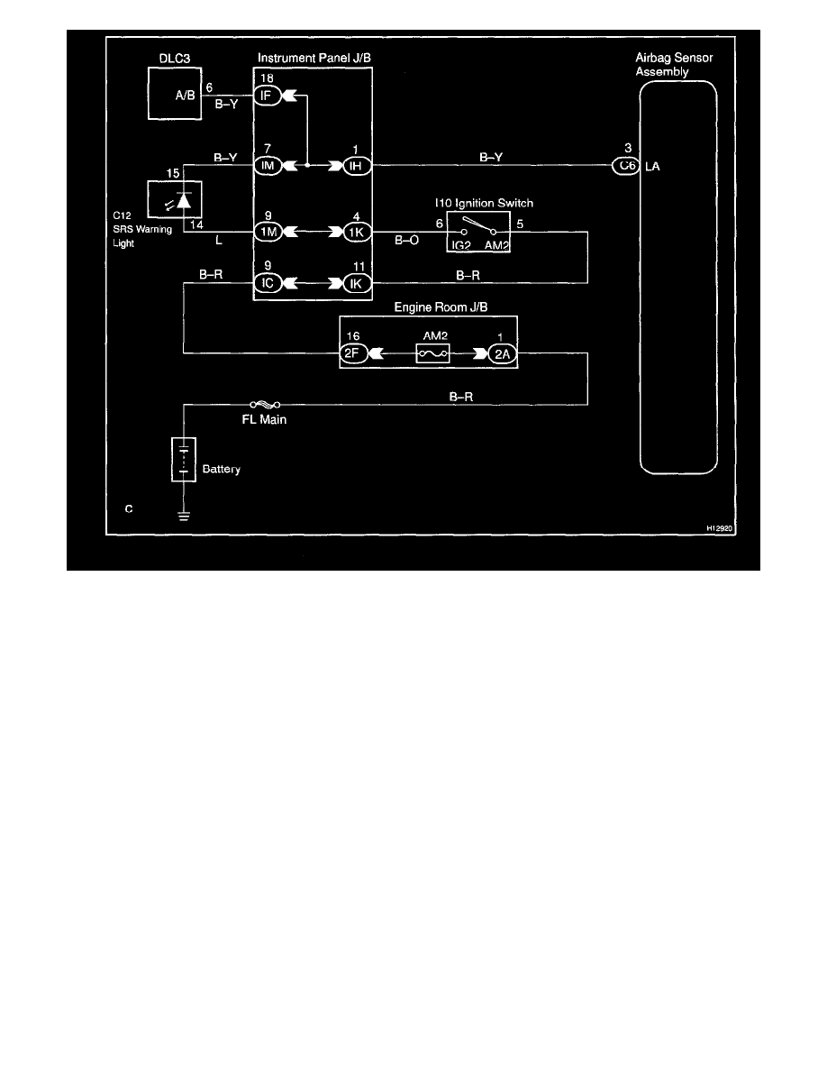
Wiring Diagram
Restraint Systems
Air Bag Systems
Malfunction Lamp / Indicator, Air Bag / Component Information
Testing and Inspection / Symptom Related Diagnostic Procedures
Page 4520
Symptom Related Diagnostic Procedures|Page 4521 >
< Symptom Related Diagnostic Procedures|Page 4519