Toyota Workshop Service and Repair Manuals
HOME
FEATURES
MENU
INDEX
ABOUT US
Diagram Information and Instructions|Page 5845 >
< Center Mounted Brake Lamp|Service and Repair
Corolla L4-1.8L (1ZZ-FE) (2004)
Lighting and Horns
Courtesy Lamp
Component Information
Diagrams
Diagram Information and Instructions
Page 1
Courtesy Lamp: Diagram Information and Instructions
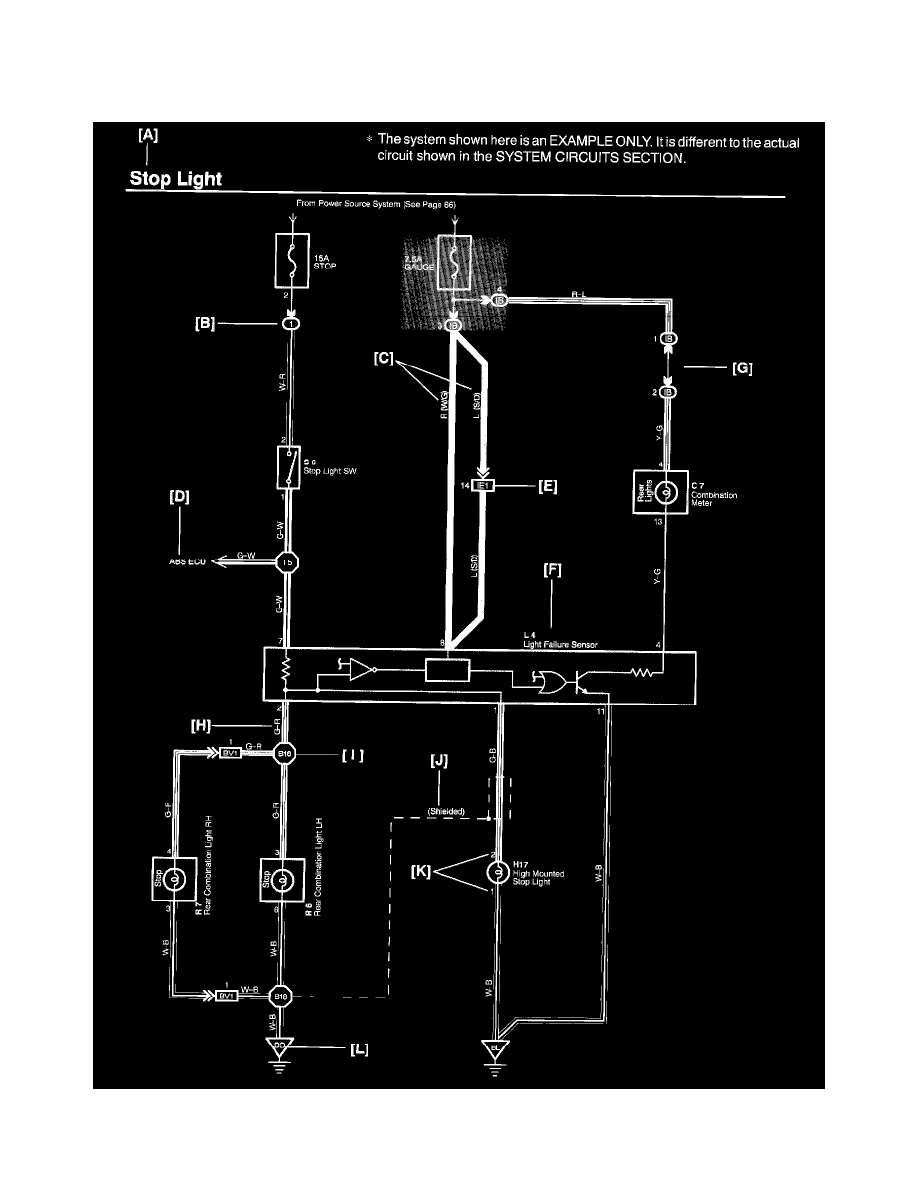
Key to Diagrams
A:
System Title
Lighting and Horns
Courtesy Lamp
Component Information
Diagrams
Diagram Information and Instructions
Diagram Information and Instructions|Page 5845 >
< Center Mounted Brake Lamp|Service and Repair