Toyota Workshop Service and Repair Manuals
HOME
FEATURES
MENU
INDEX
ABOUT US
Diagram Information and Instructions|Page 5937 >
< Interior Lighting Relay|Locations|Page 5932
Corolla L4-1.8L (1ZZ-FE) (2004)
Lighting and Horns
License Plate Lamp
Component Information
Diagrams
Diagram Information and Instructions
Page 1
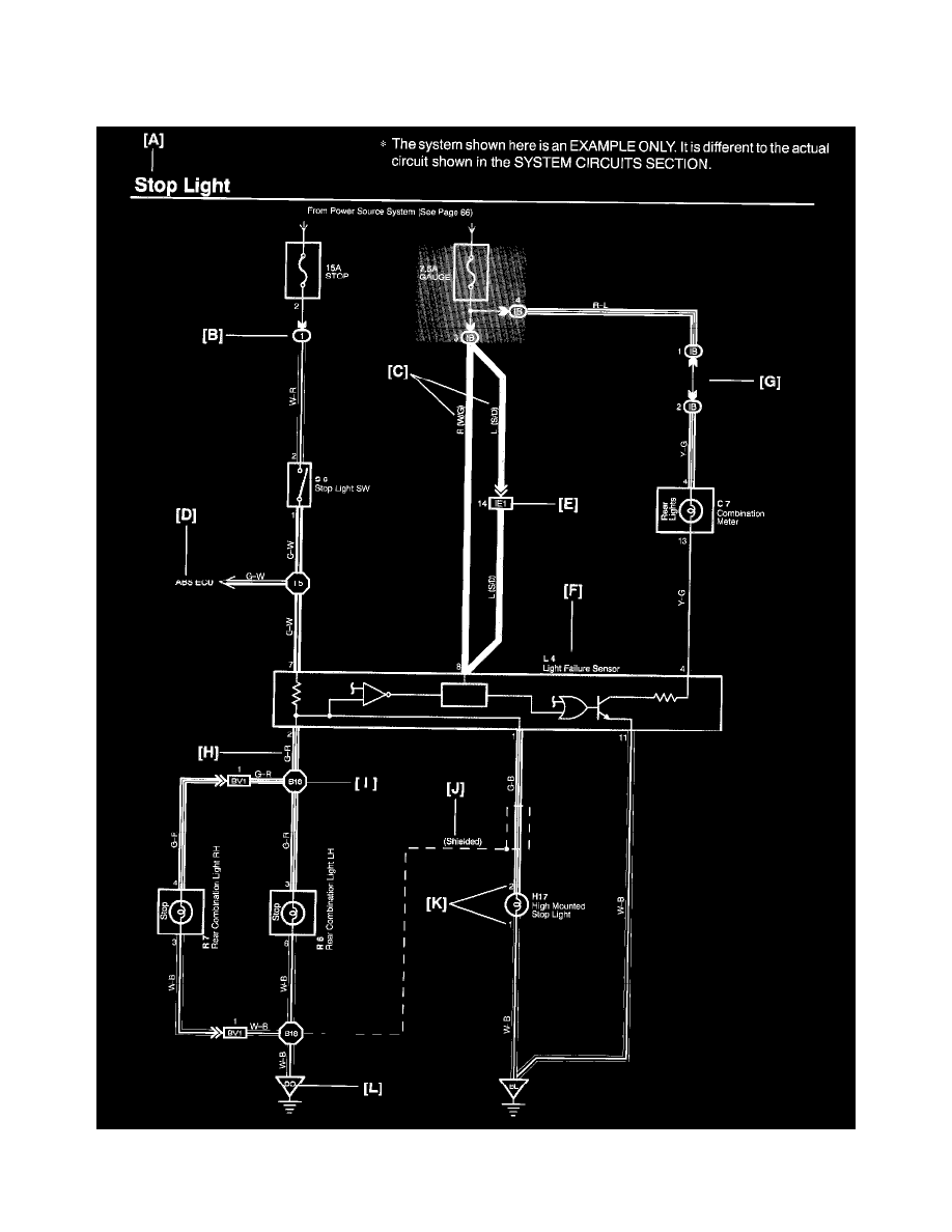
License Plate Lamp: Diagram Information and Instructions
Key to Diagrams
A:
System Title
Lighting and Horns
License Plate Lamp
Component Information
Diagrams
Diagram Information and Instructions
Diagram Information and Instructions|Page 5937 >
< Interior Lighting Relay|Locations|Page 5932