Toyota Workshop Service and Repair Manuals
HOME
FEATURES
MENU
INDEX
ABOUT US
Diagram Information and Instructions|Page 3879 >
< Electrical - SRS And HV Wiring Repairs
Corolla L4-1.8L (1ZZ-FE) (2004)
Power and Ground Distribution
Auxiliary Power Outlet
Component Information
Diagrams
Diagram Information and Instructions
Page 1
Auxiliary Power Outlet: Diagram Information and Instructions
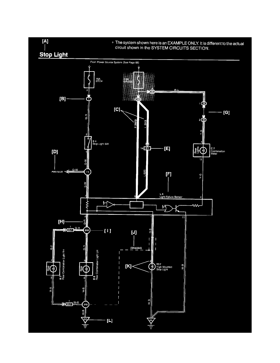
Key to Diagrams
A:
System Title
Power and Ground Distribution
Auxiliary Power Outlet
Component Information
Diagrams
Diagram Information and Instructions
Diagram Information and Instructions|Page 3879 >
< Electrical - SRS And HV Wiring Repairs