Toyota Workshop Service and Repair Manuals
HOME
FEATURES
MENU
INDEX
ABOUT US
Diagram Information and Instructions|Page 5669 >
< Backup Lamp Switch|Locations|Page 5664
Corolla L4-1.8L (2ZZ-GE) (2005)
Lighting and Horns
Brake Lamp
Component Information
Diagrams
Diagram Information and Instructions
Page 1
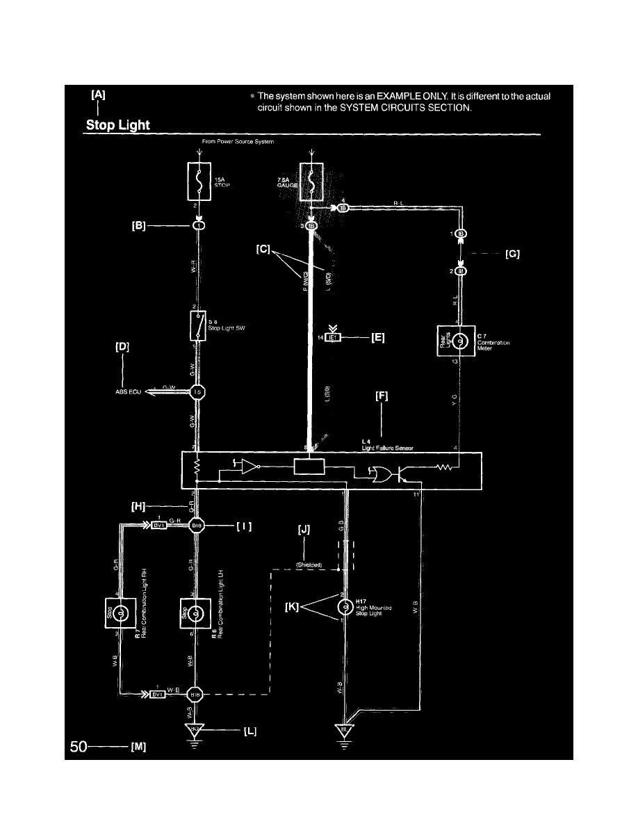
Brake Lamp: Diagram Information and Instructions
Key to Diagrams
A:
System Title
Lighting and Horns
Brake Lamp
Component Information
Diagrams
Diagram Information and Instructions
Diagram Information and Instructions|Page 5669 >
< Backup Lamp Switch|Locations|Page 5664