toyota Workshop Repair Guides

Toyota Workshop Service and Repair Manuals

Diagram Information and Instructions|Page 5578 > < Diagram Information and Instructions|Page 5576
Page 4
background image

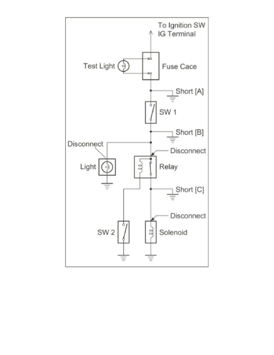
Remove the blown fuse and disconnect all loads of the fuse.

Connect a test light in place of the fuse.

Establish conditions in which the test light comes on.

Example:

-

[A] - Ignition SW on

-

[B] - Ignition SW and SW1 on

-

[C] - Ignition SW, SW1 and Relay on (Connect the Relay) and SW2 off (or Disconnect SW2)

Disconnect and reconnect the connectors while watching the test light.

Diagram Information and Instructions|Page 5578 > < Diagram Information and Instructions|Page 5576