Toyota Workshop Service and Repair Manuals
HOME
FEATURES
MENU
INDEX
ABOUT US
Diagram Information and Instructions|Page 2631 >
< Diagram Information and Instructions|Page 2629
Corolla Sedan L4-107.5 1762cc 1.8L DOHC (7A-FE) (1993)
Transmission and Drivetrain
Lamps and Indicators - Transmission and Drivetrain / Lamps and Indicators - A/T / Overdrive Indicator Lamp / Diagrams / Diagram Information and Instructions
Page 2630
Page 2
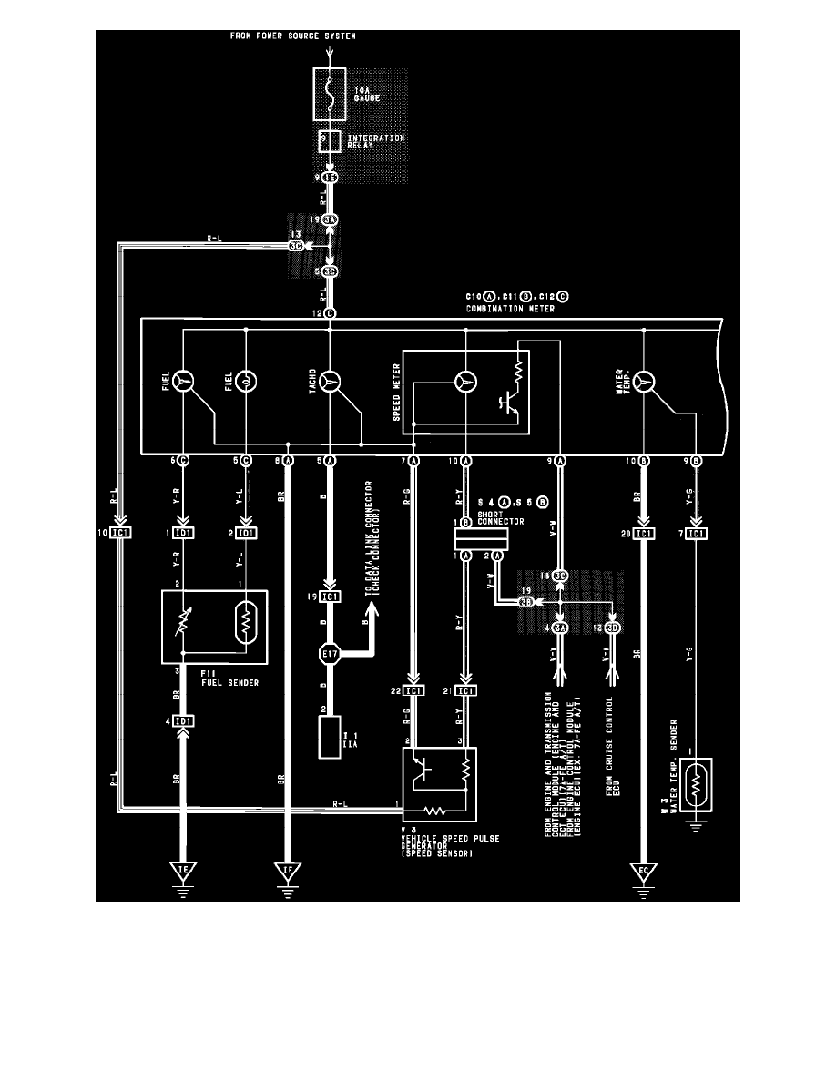
Instrument Panel (Combination Meter)
Transmission and Drivetrain
Lamps and Indicators - Transmission and Drivetrain / Lamps and Indicators - A/T / Overdrive Indicator Lamp / Diagrams / Diagram Information and Instructions
Page 2630
Diagram Information and Instructions|Page 2631 >
< Diagram Information and Instructions|Page 2629