toyota Workshop Repair Guides

Toyota Workshop Service and Repair Manuals

Door Courtesy Switch Circuit|Page 159 > < Power Window Relay|Testing and Inspection
Page 1
background image

Door Sensor/Switch (For Alarm): Testing and Inspection
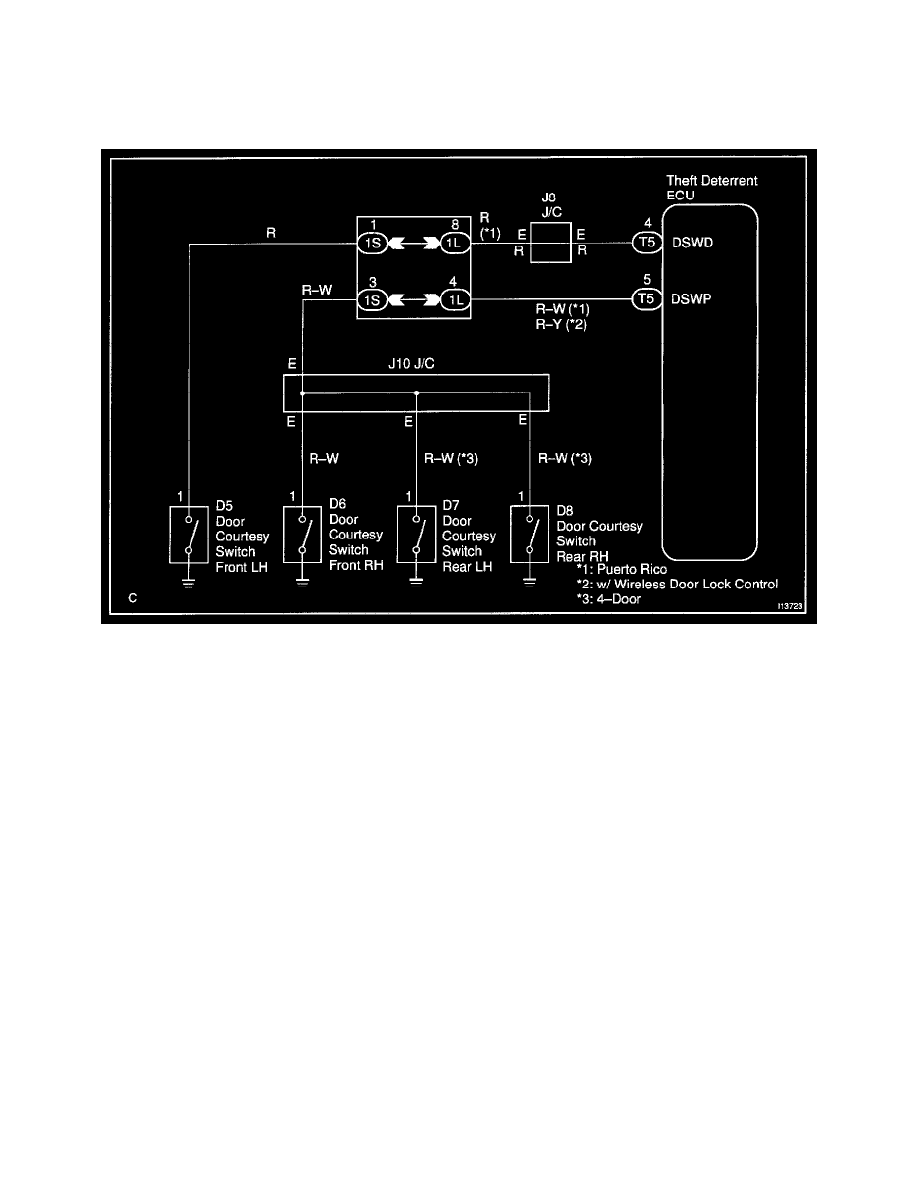
Door Courtesy Switch Circuit

CIRCUIT DESCRIPTION

The door courtesy switch goes ON when the door is opened and goes OFF when the door is closed.

Wiring Diagram

Door Courtesy Switch Circuit|Page 159 > < Power Window Relay|Testing and Inspection