Landcruiser V8-4.7L (2UZ-FE) (2000)
ABS Light: Testing and Inspection
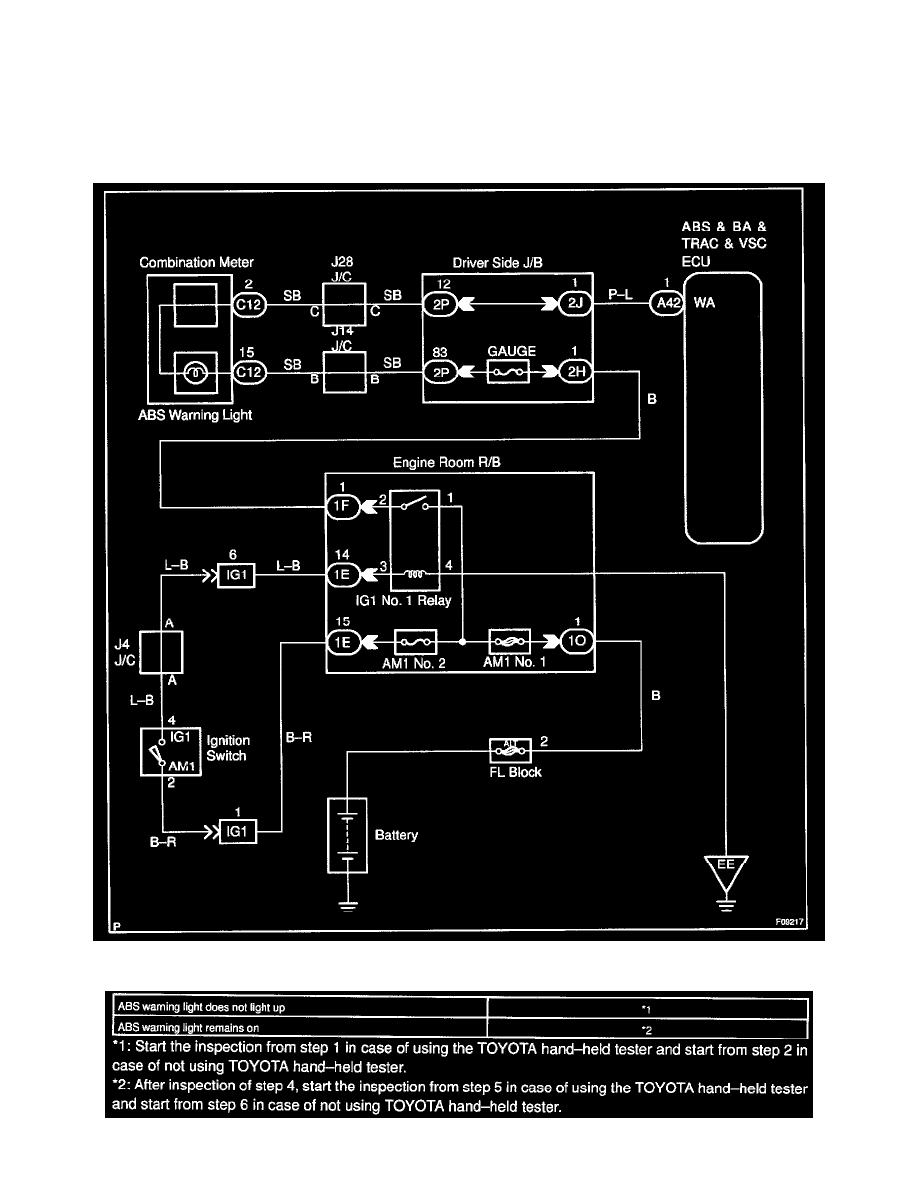
ABS W/BA, TRAC & VSC Systems
CIRCUIT DESCRIPTION
If the ECU detects trouble, it lights the ABS warning light while at the same time prohibiting ABS control. At this time, the ECU records a DTC in
memory.
Connect terminals Tc and E1 of the DLC1 to make the ABS warning light blink and output the DTC.
WIRING DIAGRAM
