Prius L4-1.5L (1NZ-FXE) (Hybrid) (2003)
ABS Light: Testing and Inspection
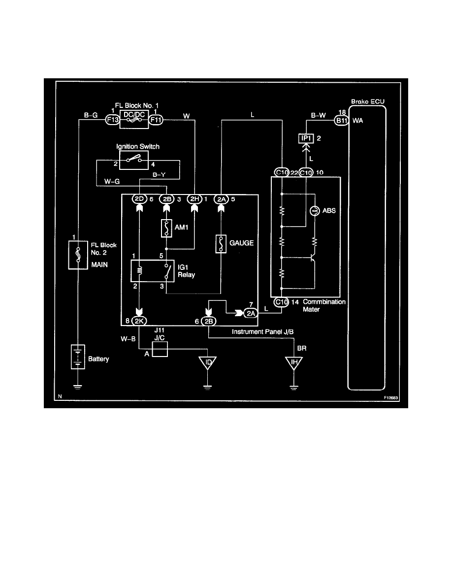
CIRCUIT DESCRIPTION
If the ECU detects trouble, it lights the ABS warning light while at the same time prohibiting ABS control. At this time, the ECU records a DTC in
memory.
Connect terminals Tc and CG of the DLC3 to make the ABS warning light blink and output the DTC.
Wiring Diagram
