toyota Workshop Repair Guides

Toyota Workshop Service and Repair Manuals

Diagram Information and Instructions|Page 4968 > < Diagram Information and Instructions|Page 4966
Page 1
background image

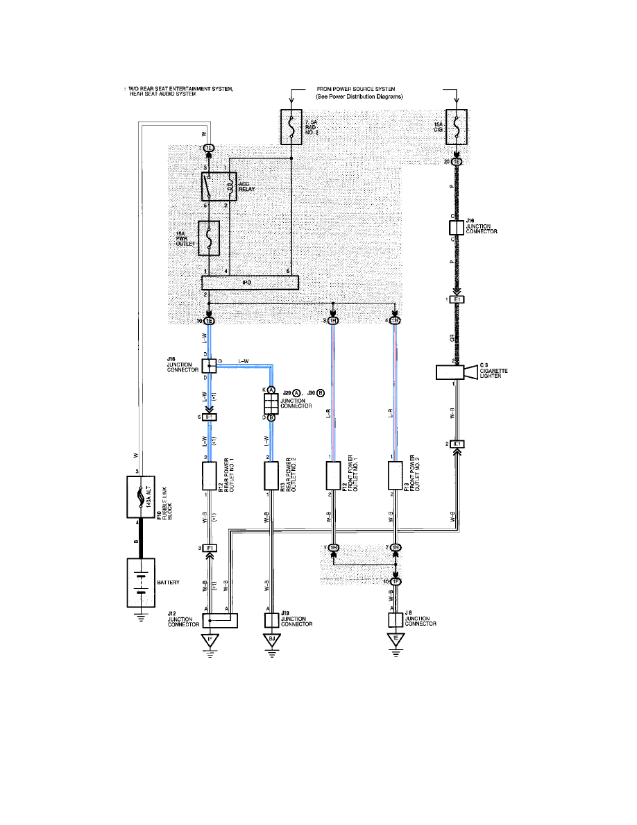
Auxiliary Power Outlet: Electrical Diagrams

Power Outlet (12V)

Cigarette Lighter And Power Outlet (12V)

Diagram Information and Instructions|Page 4968 > < Diagram Information and Instructions|Page 4966