Toyota Workshop Service and Repair Manuals
HOME
FEATURES
MENU
INDEX
ABOUT US
Diagram Information and Instructions|Page 3562 >
< Diagram Information and Instructions|Page 3560
T100 Pickup 4WD V6-180.5 2959cc 3.0L SOHC (3VZ-E) (1993)
Brakes and Traction Control
Brake Warning Indicator / Diagrams / Diagram Information and Instructions
Page 3561
Page 1
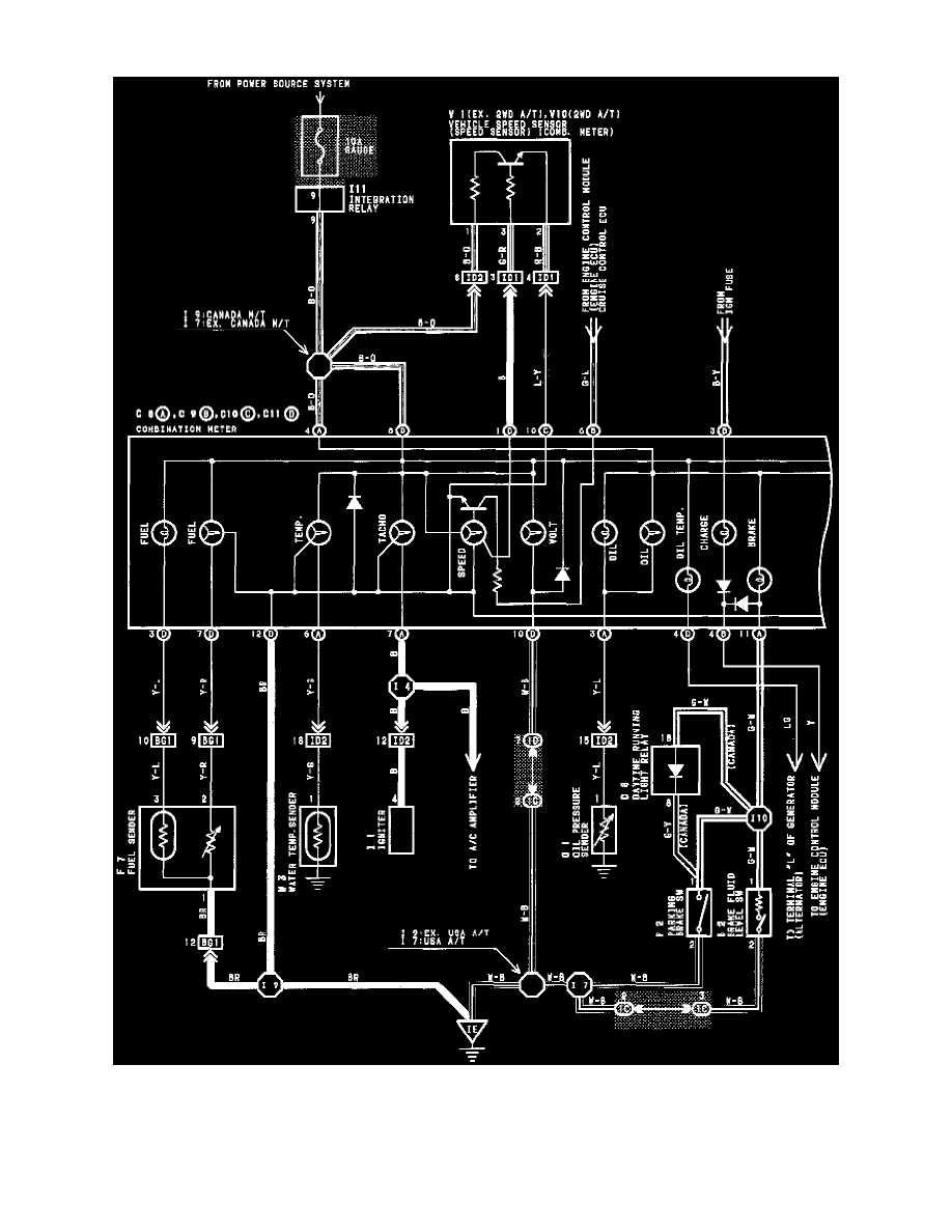
Brake Warning Indicator: Electrical Diagrams
Combination Meter Wiring Diagram
Brakes and Traction Control
Brake Warning Indicator / Diagrams / Diagram Information and Instructions
Page 3561
Diagram Information and Instructions|Page 3562 >
< Diagram Information and Instructions|Page 3560