Toyota Workshop Service and Repair Manuals
HOME
FEATURES
MENU
INDEX
ABOUT US
Diagram Information and Instructions|Page 1053 >
< Diagram Information and Instructions|Page 1051
T100 Pickup 4WD V6-180.5 2959cc 3.0L SOHC (3VZ-E) (1993)
Engine, Cooling and Exhaust
Engine
Lamps and Indicators - Engine
Oil Pressure Warning Lamp/Indicator / Diagrams / Diagram Information and Instructions
Page 1052
Page 1
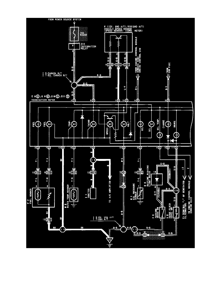
Oil Pressure Warning Lamp/Indicator: Electrical Diagrams
Combination Meter Wiring Diagram
Engine, Cooling and Exhaust
Engine
Lamps and Indicators - Engine
Oil Pressure Warning Lamp/Indicator / Diagrams / Diagram Information and Instructions
Page 1052
Diagram Information and Instructions|Page 1053 >
< Diagram Information and Instructions|Page 1051