Toyota Workshop Service and Repair Manuals
HOME
FEATURES
MENU
INDEX
ABOUT US
Fuel Gauge >
< Diagram Information and Instructions|Page 4928
T100 Pickup 4WD V6-180.5 2959cc 3.0L SOHC (3VZ-E) (1993)
Instrument Panel, Gauges and Warning Indicators
Door/Trunk Ajar Indicator/Lamp / Diagrams / Diagram Information and Instructions
Page 4929
Page 1
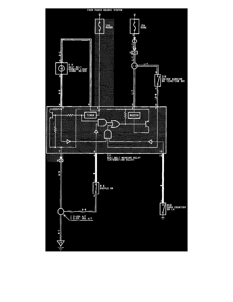
Unlock And Seat Belt Warning Wiring Diagram
Instrument Panel, Gauges and Warning Indicators
Door/Trunk Ajar Indicator/Lamp / Diagrams / Diagram Information and Instructions
Page 4929
Fuel Gauge >
< Diagram Information and Instructions|Page 4928