Toyota Workshop Service and Repair Manuals
HOME
FEATURES
MENU
INDEX
ABOUT US
Diagram Information and Instructions|Page 5035 >
< Diagram Information and Instructions|Page 5033
T100 Pickup 4WD V6-180.5 2959cc 3.0L SOHC (3VZ-E) (1993)
Instrument Panel, Gauges and Warning Indicators
Low Fuel Lamp/Indicator / Diagrams / Diagram Information and Instructions
Page 5034
Page 1
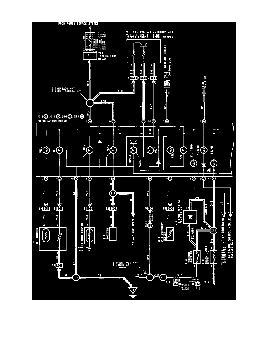
Low Fuel Lamp/Indicator: Electrical Diagrams
Combination Meter Wiring Diagram
Instrument Panel, Gauges and Warning Indicators
Low Fuel Lamp/Indicator / Diagrams / Diagram Information and Instructions
Page 5034
Diagram Information and Instructions|Page 5035 >
< Diagram Information and Instructions|Page 5033