Toyota Workshop Service and Repair Manuals
HOME
FEATURES
MENU
INDEX
ABOUT US
Diagram Information and Instructions|Page 5149 >
< Diagram Information and Instructions|Page 5147
T100 Pickup 4WD V6-180.5 2959cc 3.0L SOHC (3VZ-E) (1993)
Instrument Panel, Gauges and Warning Indicators
Temperature Gauge / Diagrams / Diagram Information and Instructions
Page 5148
Page 1
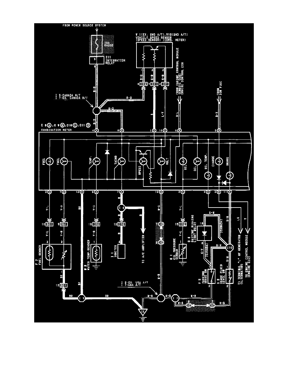
Temperature Gauge: Electrical Diagrams
Combination Meter Wiring Diagram
Instrument Panel, Gauges and Warning Indicators
Temperature Gauge / Diagrams / Diagram Information and Instructions
Page 5148
Diagram Information and Instructions|Page 5149 >
< Diagram Information and Instructions|Page 5147