Tacoma Dbl Cab 4WD V6-3.4L (5VZ-FE) (2001)
ABS Light: Testing and Inspection
CIRCUIT DESCRIPTION
If the ECU detects trouble, it lights the ABS warning light while at the same time prohibiting ABS control. At this time, the ECU records a DTC in
memory.
After removing the short pin of the DLC1, connect terminals Tc and E1 of the DLC1 to make the ABS warning light blink and output the DTC.
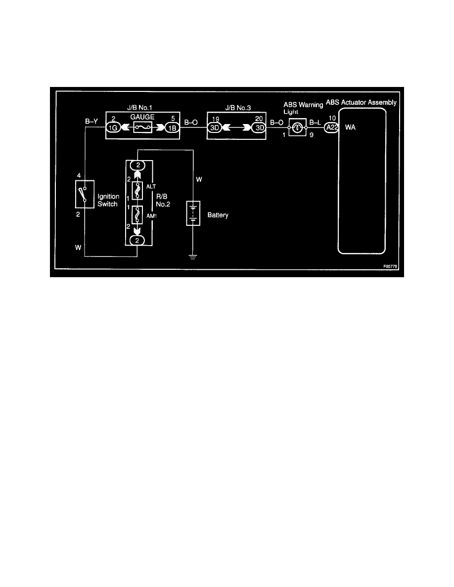
Wiring Diagram
