Tundra 2WD V8-4.6L (1UR-FE) (2010)
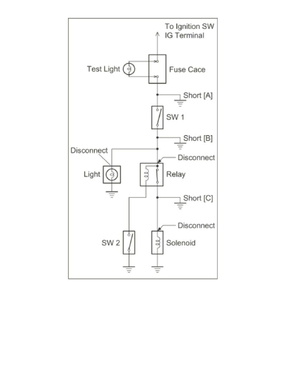
Remove the blown fuse and disconnect all loads of the fuse.
Connect a test light in place of the fuse.
Establish conditions in which the test light comes on.
Example:
-
[A] - Ignition SW on
-
[B] - Ignition SW and SW1 on
-
[C] - Ignition SW, SW1 and Relay on (Connect the Relay) and SW2 off (or Disconnect SW2)
Disconnect and reconnect the connectors while watching the test light.
