S60 2.5T L5-2.5L Turbo VIN 59 B5254T2 (2006)
A function known as multi-point detection is used during a headon collision. This means that the impact pulse is registered in several points. This
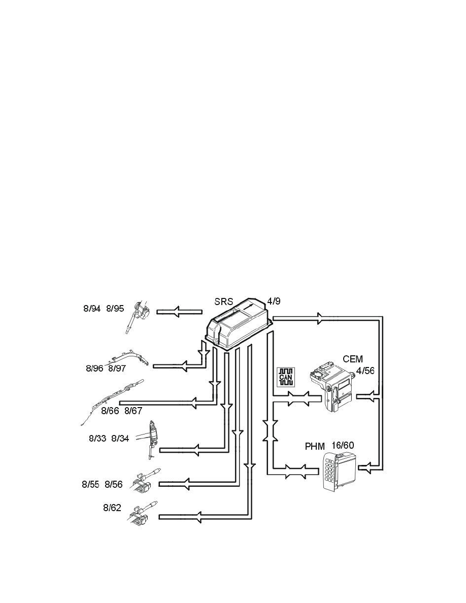
function is integrated in the supplemental restraint system module (SRS) (4/9). The front impact sensors (7/178 and 7/179) (certain markets and models
only) is also part of multi-point detection in the control module. The front impact sensors register the impact pulse and send acceleration data to the
control module.
When the collision pulse is sufficiently large an activation signal (current pulse) is transmitted to one or more of the following:
-
front airbags stages 1 and 2 (8/30, 8/31, 8/32 and 8/61)
-
front airbags stage 3 (8/123 and 8/124) (XC90 USA/CDN only)
-
seat belt tensioners (8/33, 8/34, 8/55 8/56 and 8/62)
-
seat belt tensioners third row (8/94 and 8/95) (XC90 7 seater only).
In vehicles with an on/off switch for the front passenger airbag (3/157), the passenger airbag will not be activated if it has been switched off.
In cars with an occupant weight sensor (OWS) (7/93), this is used to activate and deactivate the passenger airbag.
For cars with an adaptive steering column (8/99), when the driver's airbag is activated and the driver seatbelt is fastened, an activation signal (current
pulse) is transmitted by the control module to the adaptive steering column.
A collision signal is transmitted on a direct connection from the supplemental restraint system module (SRS) to the central electronic module (CEM)(
4/56) and phone module (PHM) (16/60) when the collision protection system is activated. These two control modules ensure that:
-
the central locking system is unlocked
-
the fuel pump (FP) is switched off
-
the interior lighting lights
-
the hazard warning signal flashers are activated
-
the collision pulse is registered
-
an automatic alarm is sent to CSC (customer service center) if the vehicle is equipped with Volvo On Call (Plus).
A collision status signal is also sent to the phone module (PHM) and the central electronic module (CEM) via the controller area network (CAN).
Roll over protection (XC90 only)
If the side tilt of the car exceeds 50 - 55 degrees, the supplemental restraint system module (SRS) starts calculating the strength of the rotational energy.
If the sideways lean and rotational energy are high enough, the control module will activate the roll over protection. All seat belt tensioners in the car,
front (8/33, 8/34), rear (8/55, 8/56, 8/62) and for the third row of seats (8/94, 8/95) (7 seater XC90 only) will be activated. The front (8/66, 8/67) and
rear (8/96, 8/97 (7 seater XC90 only)) inflatable curtains will also be activated.
