V70 L5-2.5L Turbo VIN 59 B5254T2 (2004)
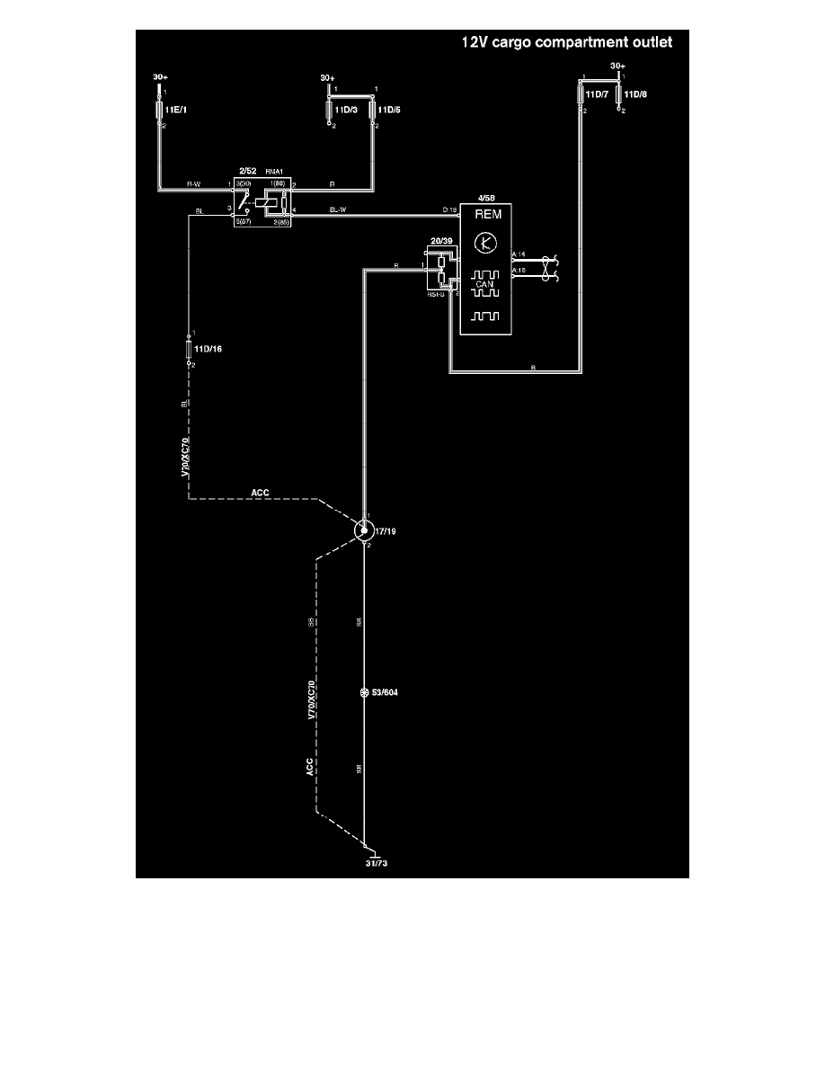
12V Cargo Compartment Outlet
Diagram Legend: See: Diagrams/Diagram Information and Instructions/Diagram Legend
Wire Color Code Identification and Other Abbreviations: See: Diagrams/Diagram Information and Instructions/Wire Color Code and Other
Abbreviations
