Toyota Workshop Service and Repair Manuals
HOME
FEATURES
MENU
INDEX
ABOUT US
Initial Inspection and Diagnostic Overview|Page 6002 >
< Initial Inspection and Diagnostic Overview|Page 6000
4 Runner 2WD V6-4.0L (1GR-FE) (2006)
Accessories and Optional Equipment
Navigation System / Component Information
Testing and Inspection / Initial Inspection and Diagnostic Overview
Page 6001
Page 89
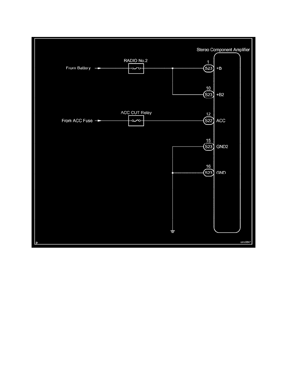
CIRCUIT DESCRIPTION
This circuit provides power to the stereo component amplifier.
Wiring Diagram
Accessories and Optional Equipment
Navigation System / Component Information
Testing and Inspection / Initial Inspection and Diagnostic Overview
Page 6001
Initial Inspection and Diagnostic Overview|Page 6002 >
< Initial Inspection and Diagnostic Overview|Page 6000